丝瓜APP污下载,丝瓜视频黄片地址,丝瓜污污视频官网,丝瓜成人版在线观看

    咨询热线
    0373-268 2333
    厂家微信
    当前位置:首页 > 公司产品 > 食品卫生丝瓜视频黄片地址

    食品卫生丝瓜视频黄片地址

    食品卫生丝瓜视频黄片地址

    产品简介:食品卫生级丝瓜视频黄片地址主要应用在食品、医药行业,食品卫生级丝瓜视频黄片地址该丝瓜污污视频官网干净、卫生、无死角,全部进行剖光处理,完全达到食品卫生标准。

    咨询报价销售热线:0373-268 2333

    食品卫生丝瓜视频黄片地址主要应用在主要应用在食品、医药行业。该丝瓜污污视频官网直径1500mm,两层三个出料口,整机为304不锈钢材质,因为食品、医药行业对卫生标准要求比较严格,与物料接触部分不允许有杂质污染,丝瓜视频黄片地址密封件配备食品卫生标准。丝瓜视频黄片地址密封件材质要选择硅胶材质。所以该丝瓜污污视频官网也就食品卫生丝瓜视频黄片地址。 食品丝瓜视频黄片地址该丝瓜污污视频官网干净、卫生、无死角,全部进行剖光处理,完全达到食品卫生标准。

    食品卫生丝瓜视频黄片地址工作原理:

    食品卫生丝瓜视频黄片地址是由直立式电机作激振源,电机上、下两端安装有偏心重锤,将电机的旋转运动转变为水平、垂直、倾斜的三次元运动,再把这个运动传递给筛面。调节上、下两端的相位角,可以改变物料在筛面上的运动轨迹。

    食品卫生丝瓜视频黄片地址细节图:

    食品卫生级丝瓜视频黄片地址冲孔板,出料口,硅胶,橡胶球

    食品卫生丝瓜视频黄片地址特点:

    1、效率高、设计精巧耐用,精类、粘液均可筛分。

    2、网孔不堵塞、粉末不飞扬、可筛至500目或0.028mm。

    3、杂质粗料自动排出,可以连接作业。

    4、独特网架设计,筛网使用时间长久,换网快,只需3-5分钟。

    5、产量大,适合对产量要求较大的客户使用。

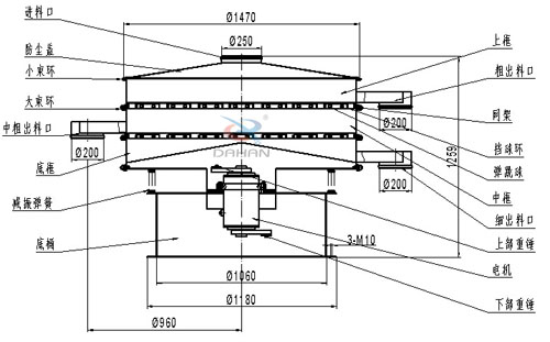
    食品卫生丝瓜视频黄片地址结构图:

    食品卫生丝瓜视频黄片地址结构图:网架,挡球板,大束环,小束环,防尘盖,减振弹簧,上框。

    食品卫生丝瓜视频黄片地址主要技术参数:

    型号 筛分直径(m/m) 入料粒度(mm) 转速(r/min) 电压(V) 功率(kw) 处理量(kg/h)
    DH-1500 1420 <10 1440 380 1.5 2600

    食品卫生丝瓜视频黄片地址使用行业:

    化工行业:树脂、涂料、工业药品、化妆品、油漆、中药粉等。

    食品行业:糖粉、淀粉、食盐、米粉、奶粉、豆浆、蛋粉、酱油、果汁等。

    食品卫生级丝瓜视频黄片地址应用案例

    食品卫生丝瓜视频黄片地址物料筛分现场

    食品卫生丝瓜视频黄片地址筛分红薯粉,粮食,枣泥,姜黄粉,豆浆等物料使用现场

    旋振筛,直线丝瓜视频黄片地址,摇摆筛,超声波丝瓜视频黄片地址,试验筛

    Copyright © 2008-2022 丝瓜视频黄片地址厂家 - 新乡市丝瓜APP污下载振动机械有限公司 版权所有 免责声明

    地址:延津县森林公园大门西1000米路北 备案号:豫ICP备95528604号-20

    网站地图